Wróć na początek strony
Przejdź do treści głównej
Przejdź do danych kontaktowych
Przejdź do menu górnego
Przejdź do menu dolnego
Przejdź do mapy serwisu
Znajdujesz się w: Technologia System ciepłowniczy

System ciepłowniczy

Artykuł


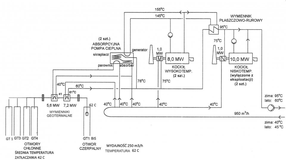
Ciepłownia miejska w Pyrzycach jest praktycznie pierwszą w Europie, która na skalę przemysłową wykorzystuje ciepło wody geotermalnej. Instalacja technologiczna ciepłowni w Pyrzycach zawiera szereg prototypowych rozwiązań, podporządkowujących między innymi ogrzewanie kotłami gazowymi, ogrzewaniu w wymiennikach geotermalnych, współpracujących z absorpcyjnymi pompami cieplnymi.

Po zakończeniu budowy sieci cieplnej ciepłownia została przekazana do eksploatacji w czerwcu 1997 roku link do zdj.

Jest to nowoczesny obiekt, spełniający europejskie standardy produkcji, przesyłu i dostawy energii i choć znajduje się poza granicami miasta wzbudza zainteresowanie nie tylko naukowców, studentów, ale i turystów oraz mieszkańców Pyrzyc. Temperatura wód geotermalnych złoża w pobliżu Pyrzyc wynosi ok. 64 °C, a głębokość otworów 1640 m. Głównym problemem jest duża mineralizacja wód (122 g/l, głównie NaCl), dlatego w systemie zastosowano specjalną technologię. W okresie letnim ciepłownia uzyskuje przychody sprzedając ciepłą wodę użytkową na potrzeby indywidualnych odbiorców, natomiast w okresie grzewczym energia cieplna jest do ok. 70% mieszkańców i m.in. do przedsiębiorstw, urzędów, szpitala, szkół, przedszkoli. Przy dodatnich temperaturach zewnętrznych produkcja pochodząca z układu geotermalnego pokrywa zapotrzebowanie odbiorców, natomiast przy spadku temperatur woda jest dogrzewana poprzez udział kotłów gazowych w procesie produkcji energii. W procesie technologicznym woda geotermalna z odwiertu GT-1 bis, stosowana jest w obiegu zamkniętym, a po oddaniu ciepła wodzie sieciowej, co ma miejsce w wymienniku, przepływa rurociągiem do otworów zatłaczających GT-1 do GT-4, schładzając się do niższej temperatury. Szczytowym źródłem ciepła są 2 wysokosprawne gazowe kotły kondensacyjne. W celu zwiększenia stopnia wykorzystania energii cieplnej wody geotermalnej zastosowano dwie absorpcyjne pompy grzejne. Ciepło odebrane wodzie geotermalnej stanowi około 55, nawet do 72% obliczeniowego zapotrzebowania miasta na ciepło. Woda wypełniająca rurociągi ciepłownicze oraz obieg wysokotemperaturowy jest uzdatniana przy wykorzystaniu wymienników jonitowychoraz instalacji do odwróconej osmozy. Niskotemperaturowa miejska sieć ciepłownicza jest wykonana w całości z rur preizolowanych, co zapewnia niskie straty przesyłu ciepła do odbiorców.

Sieć ciepłownicza o łącznej długości około 16 km doprowadza ciepłą wodę z ciepłowni geotermalnej do węzłów cieplnych u poszczególnych odbiorców w mieście. Dwufunkcyjne wymiennikowe węzły cieplne, przygotowujące ciepłą wodę do celów centralnego ogrzewania i użytkowych, umieszczono w pomieszczeniach dawnych kotłowni węglowych. Wszystkie węzły cieplne są wykonane w wersji energooszczędnej, pozwalającej na dokonywanie rozliczeń pomiędzy producentem ciepła a jego użytkownikami. Stały nadzór nad pracą systemu, dostosowanie parametrów wody grzejnej sieci do zapotrzebowania ciepła u odbiorców, w dowolnym okresie, jego prawidłowy rozdział i wykorzystanie zgodnie z zasadami racjonalnej gospodarki energią, prowadzony jest przez komputerowy układ zdalnego nadzorowania i sterowania.

Kontakt

Geotermia Pyrzyce sp. z o.o.

ul. Ciepłownicza 27

74-200 Pyrzyce

Tel. 91 5702796

fax 91 8874217

e-mail: geotermia@geotermia-pyrzyce.pl

Adres e-doręczeń: AE:PL-96710-13795-TRWSI-17

Godziny pracy

Administracja

Od poniedziałku do piątku
7.00 - 15.00

Dział Techniczny/Obsługa ciepłowni

24 godziny, 7 dni w tygodniu

Telefon całodobowy/pogotowie ciepłownicze

91 5702 796 wew.11 lub 734 407 946

Niniejszy serwis internetowy stosuje pliki cookies (tzw. ciasteczka). Informacja na temat celu ich przechowywania i sposobu zarządzania znajduje się w Polityce prywatności. Jeżeli nie wyrażasz zgody na zapisywanie informacji zawartych w plikach cookies - zmień ustawienia swojej przeglądarki.